(一)屠宰廢水典型工藝流程

預處理/UASB/MSBR/混凝沉淀處理屠宰廢水

UASB+A/O組合工藝處理屠宰廢水工程技術改造

氣浮-UASB-接觸氧化組合工藝處理屠宰廢水
(二)醫院廢水典型工藝流程

醫院廢水處理工藝

水解酸化+生物接觸氧化+消毒工藝處理醫院廢水
(三)垃圾滲濾液典型工藝流程

UASB+外置MBR系統+NF+RO工藝處理垃圾發電廠滲濾液

中溫厭氧-MBR-NF/RO工藝處理垃圾滲濾液

A/O-兩級Fenton-BAF組合工藝深度處理垃圾滲濾液

厭氧發生器UBF+ 膜生物反應器+ 超濾+ 納濾+ 反滲透”工藝“
(四)養殖廢水典型工藝流程

UASB—曝氣吹脫—混凝—五段Bardenpho組合工藝處理養豬廢水工程案例

預處理/沼氣池/兩級AO工藝處理養殖廢水

預處理/沼氣池/兩級AO工藝處理養殖廢水

中恒溫厭氧-多級生化氧化工藝協同處置養殖污廢
(五)制藥行業廢水典型工藝流程

氣浮法處理制藥廢水

膜分離法處理制藥廢水

組合工藝處理制藥廢水
(六)造紙行業廢水典型工藝流程

造紙黑液提取木質素制水煤漿

淺層氣浮—氧化塘

混凝氣浮—A/O工藝

氧化溝工藝處理堿法草漿廢水

水解酸化—厭氧—生物接觸—混凝沉淀

氣浮處理紙機白水
(七)制革行業廢水典型工藝流程



制革含鉻廢水處理工藝
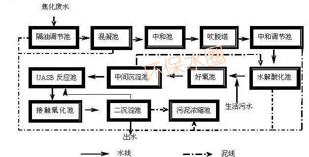
(八)焦化廢水典型工藝流程

焦化廢水處理工藝

硝化反硝化處理焦化廢水

(九)電鍍廢水典型處理工藝

電鍍廢水處理工藝(后臺回復“電鍍廢水”可獲取高清大圖)

離子交換法處理電鍍廢水

塑膠電鍍廢水處理工藝

含鉻廢水處理工藝


電鍍廢水處理工藝
(十)冶金廢水典型處理工藝

流化沉淀法

混凝/膜法
(十一)印染廢水典型處理工藝

印染廢水處理工藝流程

印染廢水處理工藝流程
(十二)食品加工廢水典型處理工藝

CASS工藝處理食品加工廢水

生物法處理食品加工廢水